全自動自清洗過濾器
產品介紹
立 堅 L J -Z C -X D 反 沖 洗 過 濾 器 適 用于過 濾 高流量 、高 速度 、低 粘度流 體 的顆 拉雜質 過 濾 。吸 吮式全自動反沖洗過濾器為機電 一體化產品,具 有設計合理、過濾效率高、運行成 本 低 、反 沖 洗 過 程 中 仍 能 連 續 過 濾 等 的 優點 ,廣 泛 應 用 于 冶 金 、化 工 、電 力 、油 田 回注 水、船 舶 壓 載 水、海 水利 用、環 保 水處 理等 領 域
產品特點
1.過 濾 裝 備采 用 專 利技 術 的 內 部 機 械 結 構 ,實 現 了真 正 意義 上 的 反 沖 洗 功 能 ,可 徹 底 清除 濾網截留的 雜 質,清 洗無 死角,排 污無衰減 ,保 障了過 濾效率和長 久的 使用壽命 ;
2.最高過濾精度可達5—500微米;
3 .過 濾 裝 備 通 過 自身 的 檢 索 和 應 變 功 能 ,實 現 自 動 反 沖 洗 ,可 應 對 不 穩 定 的 水 質 波 動 ,無 需 人 工 干 預 ;
4 .可根據不同水源和過濾精 度靈活調整 反沖洗 壓差和 清洗時間 設定值;
5 .反沖洗與排 污不斷流、不 影響出口壓力 、排 污量 更小 ;
6 .反 洗 周 期 短
產 品 技 術 參 數
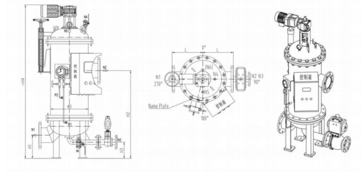
含 雜 質 的 流 體 進 入 全 自 動 過 濾 器 的 底 部 腔 室
( 1 ) , 管 路 中流 體 的 流 速 在 此 處 降 低 ,流 體 繼 續 向 上 流 動 ,從 內 往 外 通 過 過濾腔 內 特 殊 排 布且 密 封的 濾芯 組件
( 2 ) , 雜 質 攔截 在濾 芯內表 面 ,經 過 濾 的 干 凈 流 體 向 出 口
( 3 ) 流 出 。反沖洗是通過利用管路壓力和大氣壓之間的壓差來完成。當壓差 變 送 器
( 6 ) 檢 測 到差 壓值 達到 設 定 值,反 沖 洗 吸吮 裝置
( 4 ) 由電機
( 5 ) 驅 動旋 轉,且排污口
( 6 ) 打 開,此時排污口與大氣相通形成壓差,濾 芯外側干凈的流體對濾芯組件進行 反 沖 洗 。反 沖 洗 吸 吮裝 置 會根 據 雜 質 特 性 選擇 濾 芯 組 件 的 停留 時 間 井 逐 個 對 過 濾 腔 內的 每 組 濾 芯 組 件 進 行 反 沖 洗 。當 壓 差恢 復 初始 值 ,排 污閥 關閉 ,電 機 停 止驅 動,過 濾器繼 續 過 濾 ,整 個 過 程 不 斷 流 ,且 反 沖 洗 水 量 小 ,不 影 響 出 口壓力注 水、船 舶 壓 載 水、海 水利 用、環 保 水處 理等 領 域
自清洗過濾器選型參數


我公司專業生產不銹鋼,碳鋼全自動反沖洗活性炭機濾器廠家,生產的全自動過濾器批發供應全國各大中城市如上海、南京、廣州、深圳、福州、廈門、成都、重慶、蘭州、天津、南昌、武漢、長沙、北京、鄭州、以及西南昆明、貴陽、東北的哈爾濱、長春、沈陽和華北地區各大中小城市等,并有貨運物流公司配套服務。